mike 109444
Member
- Messages
- 4,843
Hurray .....think it was getting to the stage of trying a different colour for the case next 


I know mate, just hate to let things like this beat me! At least I learned loads on the function of the unit!Hurray .....think it was getting to the stage of trying a different colour for the case next![]()
One thing most people miss when troubleshooting with voltage applied is sometimes you can get a voltage reading that looks good, but when a load is applied, the voltage drops out, You can sometimes get the proper voltage reading through a bad connection, but it is just a trickle of electrons that drops to 0 volts if you put a load on it, because the Amps/flow is restricted.First off, great forum ! i've been reading some interesting posts and carried out some tests from the info I have read, but would like further help on my welder that has just stopped working?
Problem: "Not welding / producing an arc"
The wire feed works when I press the trigger, the internal fan operates and the switch light illuminates.
I've checked continuity on the earth clamp back to the wire connection inside and it seems fine.
I've removed the rectifier that has a 4 diode set up (2 pair) and put a meter across each diode to check them, they all worked in one direction only reading at about 280 for each one so I think I can rule them being the fault.
I have checked inside the trigger and despite being a little dirty seems okay.
Can someone tell me what I should be getting when testing the large transformer that sits at the bottom right and also should I place my meter across the two cables that connect to the rectifier? I've attached some photos to help
Also what else should I check as a process of elimination?
Many thanks people.
Reading his troubleshooting, the DC at the gun tip dropped to 18.7 volts DC, the 22v rectified dropped 3.3v and this is with only the circuitry in the volt meter being the load across the gun tip and ground. If he would have taken a jumper wire to strike across the gun tip voltage and ground I am sure that 18.3v dc would have dropped to zero. To me it seems he has a bad diode.Here is my old 100E Mk2 welder very similar but not turbo. and not a no gas unit.
View attachment 81543
But I measured across the output of the main transformer on 1 min and had 22 Volts AC, when I repeated at Max setting I had 30 volts AC.
Across the tip of the gun and the earth clamp with the trigger not pressed there is a DC value of 25 Volts, this is the rectified output from the small transformer.
When pressed as in would be welding the DC across the tip and earth drops to 18.7 Volts DC, that is with the ac being 22 volts from the transformer.
On the max setting the voltage goes up to 26 Volts DC (30 volts AC).
The only thing I did to get these measurements was to take off the wire drive tension so no wire fed.
Adrian
If you are not dealing with a false voltage situation from a bad connection somewhere, The troubleshooting should be easy.So Looking at the small sparks on the relay contacts there is something there, or it is at least trying to switch something.
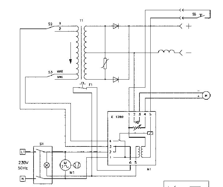
If I trace out from the Clarke manual the mains circuit from this:-
View attachment 81148
To this
View attachment 81149
One can see that the main primary circuit to the transformer is:-
For the live mains input through the on/off switch, onto the circuit board, back off again on another terminal and then through the 1 or 2 switch into the transformer.
So there is the mains switch that we assume is OK? Two crimp terminals on the control board and then the two position switch.
On the neutral side: through the on/off switch, crimp terminal on the board, relay contacts then off the control board to the max/min switch and then transformer, so to check assuming the mains switch is not droipping volts due to a dirty contact, the relay, crimp terminals and the max/min switch on the input side.
I would suggest with your multimeter go through each thing and check for resistance, anything showing anything other then a short when tested with the meter is suspect.
Obviously I am saying test without mains on the device at this point.
Looking at the pictures you have corrosion in there so anything could be oxidized and causing an issue.
If you are competent with the multimeter and aware of the mains risks you could start looking for voltage drops, see what the secondary voltage is from the transformer on AC or DC after the rectifier and through to the Tip of the gun and earth clamp etc. But without knowing your electrical knowledge it is hard to steer you in any direction safely. But as you have things apart, have a meter, I assume you are savvy?
Adrian
