Morning
I'd appreciate some advice on analysing and solving a wire speed problem. It's a Cebora Apollo 215 (Cebora also give it a reference of 'Art. 536').I bough this welder second-hand some years ago and have recently concluded that it has no wire speed below a dial setting of '2'. Above that point, when i squeeze the trigger I can see the wire feed roller moving. At or below that point, there is no movement of the feed roller. I've tried this with the welder set at both its lowest and highest voltage setting so i am assuming that it's the same for all voltage settings. But that's just an assumption.
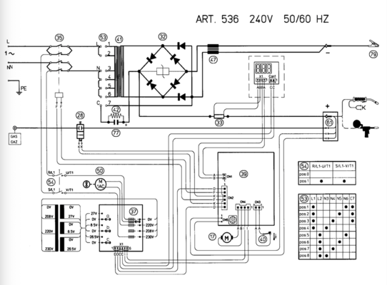
The dial control knob for the wire speed seems very loose and easy to turn compared to the spot timer and rest timer dials which seem smooth and have some resistance to being turned. For that reason i'm wondering if this could be a potentiometer fault. Pulling gently on the wire speed knob, it moves forward against some resistance and - letting go - it 'springs' back. So I think there is at least some contact between the knob contacts and the track within the potentiometer? I've tried squirting some switch cleaner in the pot but this has not improved things. The welder has four fuses and these all seem good, though I suspect that there are other components involved in varying wire speed and heat. I have a circuit diagram and can post it here - but I'll confess I'm struggling to understand it. I can't easily identify the wire speed pot (possibly component 50?) or the fuses.
Any ideas as to the likely fault please? And how to go about fixing it? I have a multimeter. I haven't pulled the PCB off but could.
Paul
I'd appreciate some advice on analysing and solving a wire speed problem. It's a Cebora Apollo 215 (Cebora also give it a reference of 'Art. 536').I bough this welder second-hand some years ago and have recently concluded that it has no wire speed below a dial setting of '2'. Above that point, when i squeeze the trigger I can see the wire feed roller moving. At or below that point, there is no movement of the feed roller. I've tried this with the welder set at both its lowest and highest voltage setting so i am assuming that it's the same for all voltage settings. But that's just an assumption.
The dial control knob for the wire speed seems very loose and easy to turn compared to the spot timer and rest timer dials which seem smooth and have some resistance to being turned. For that reason i'm wondering if this could be a potentiometer fault. Pulling gently on the wire speed knob, it moves forward against some resistance and - letting go - it 'springs' back. So I think there is at least some contact between the knob contacts and the track within the potentiometer? I've tried squirting some switch cleaner in the pot but this has not improved things. The welder has four fuses and these all seem good, though I suspect that there are other components involved in varying wire speed and heat. I have a circuit diagram and can post it here - but I'll confess I'm struggling to understand it. I can't easily identify the wire speed pot (possibly component 50?) or the fuses.
Any ideas as to the likely fault please? And how to go about fixing it? I have a multimeter. I haven't pulled the PCB off but could.
Paul






