- Messages
- 17,673
Bear in mind all this was done using the treadle, the worst part of which is trying walk afterwards. The left foot keeps lifting 8 inches into the air while the right foot lifts the usual 3 or so.



That properly made me laugh.

Bear in mind all this was done using the treadle, the worst part of which is trying walk afterwards. The left foot keeps lifting 8 inches into the air while the right foot lifts the usual 3 or so.




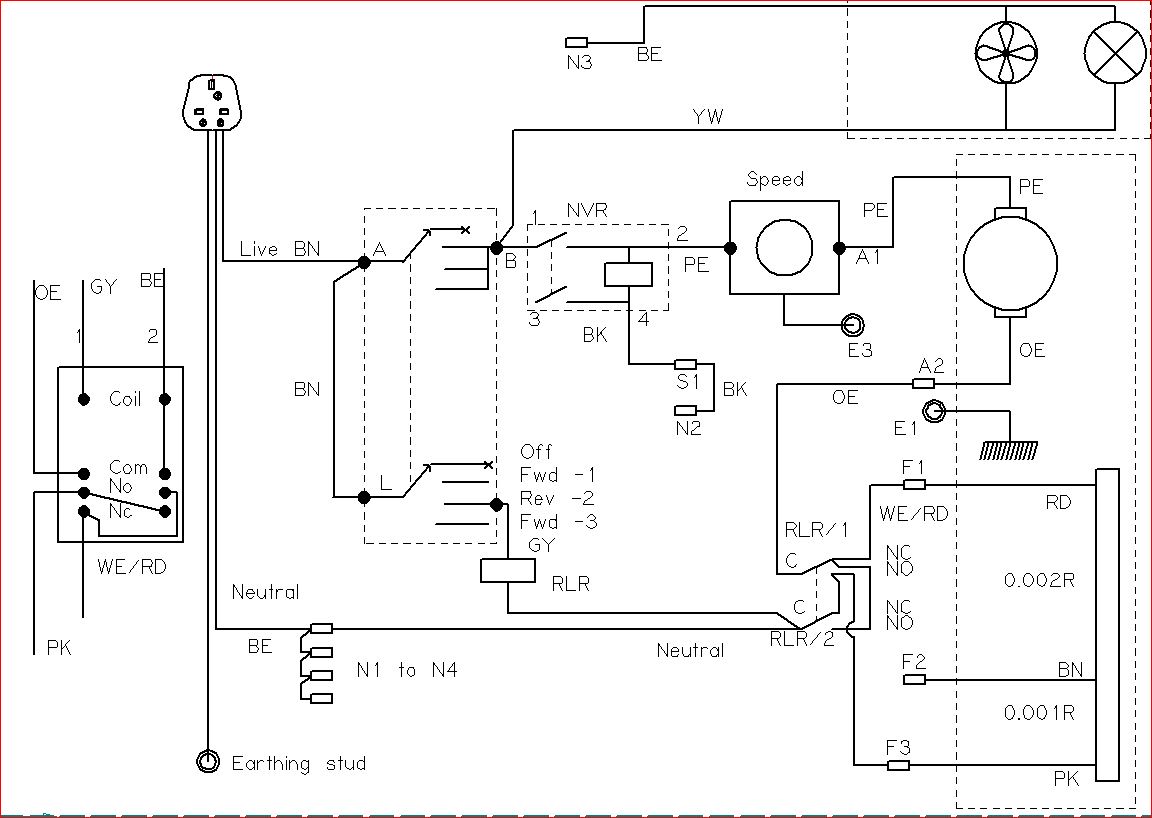
@rtbcomp That looks too much like hard work- you planning a motor?



Treated the lathe to a Chinese quick change toolpost (QCTP). I had to make a spacer 11/16ths of an inch thick to stand the QCTP on so the tool lines up with the centre of the workpiece with the height adjustment mid-range. It's made a big difference to getting the tool height correct, no more faffing with spacers.
View attachment 150243 View attachment 150244 View attachment 150245
I also had to find a longer fixing bolt.






