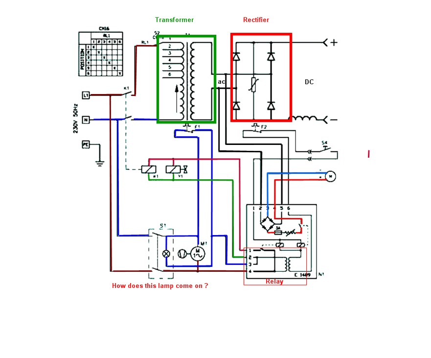
This circuit diagram is again not your actual 140E, but probably the closest - Page 31:
As a111r said, two weeks indoors cuddled up next to an Aga is adequate to dry out even the wettest labrador. Just plug the welder in, switch it on, and try it.
Yes, the two heavy solid wires bolted to the rectifier are the secondary.
The six wires at the rotary switch are tappings on the primary. Position 1 of the switch, producing the minimum output voltage, connects to the maximum primary turns, and is the "End" of the primary. It should be connected to mains Live, via the rotary switch and the relay ( upper black block on the PCB ). However, photos show that some machines are wired with neutral to this end of the winding, so Live and Neutral wiring and colours may be swapped in your machine!
The other "distant" end of the primary winding is the "Start", and should measure between 1 and 2 Ohms to the "End".
On the PCB, the lowest of the four spade tags ( numbered "4" on the back of the board ) is mains ( Live or Neutral ) in. It goes to the input side of the paralleled relay contacts, and also to the primary of the small potted 24v on-board transformer.
The second-lowest spade tag, number 3, is mains ( Live or Neutral ) in. It goes to the other end of the small transformer, via a jumper to select 220v ( EU ) or 240v ( UK ).
The uppermost spade tag, number 4, is the output side of the paralleled relay contacts, and goes to the main transformer primary and to the gas valve.
With the machine unplugged, if you set the power selector knob to position "1", and put one Ohmmeter lead on the second-lowest spade tag on the PCB, number 3 ( blue wire in your photo ), and the other meter lead on the uppermost spade tag, number 4 ( black wire in your photo ), you should see the 1 - 2 Ohms primary resistance.
On my 140E, the resistance range is: 1.3, 1.1, 1.0, 0.9, 0.8, 0.7 Ohms.
As a111r said, two weeks indoors cuddled up next to an Aga is adequate to dry out even the wettest labrador. Just plug the welder in, switch it on, and try it.
Yes, the two heavy solid wires bolted to the rectifier are the secondary.
The six wires at the rotary switch are tappings on the primary. Position 1 of the switch, producing the minimum output voltage, connects to the maximum primary turns, and is the "End" of the primary. It should be connected to mains Live, via the rotary switch and the relay ( upper black block on the PCB ). However, photos show that some machines are wired with neutral to this end of the winding, so Live and Neutral wiring and colours may be swapped in your machine!
The other "distant" end of the primary winding is the "Start", and should measure between 1 and 2 Ohms to the "End".
On the PCB, the lowest of the four spade tags ( numbered "4" on the back of the board ) is mains ( Live or Neutral ) in. It goes to the input side of the paralleled relay contacts, and also to the primary of the small potted 24v on-board transformer.
The second-lowest spade tag, number 3, is mains ( Live or Neutral ) in. It goes to the other end of the small transformer, via a jumper to select 220v ( EU ) or 240v ( UK ).
The uppermost spade tag, number 4, is the output side of the paralleled relay contacts, and goes to the main transformer primary and to the gas valve.
With the machine unplugged, if you set the power selector knob to position "1", and put one Ohmmeter lead on the second-lowest spade tag on the PCB, number 3 ( blue wire in your photo ), and the other meter lead on the uppermost spade tag, number 4 ( black wire in your photo ), you should see the 1 - 2 Ohms primary resistance.
On my 140E, the resistance range is: 1.3, 1.1, 1.0, 0.9, 0.8, 0.7 Ohms.









